开关电源手册
2023-11-19 20:00:10
30
0
开关电源手册是一本全面介绍开关电源的使用和维护的实用手册。无论是电子爱好者还是电工工程师,都可以从中获得丰富的知识和实用的技巧。
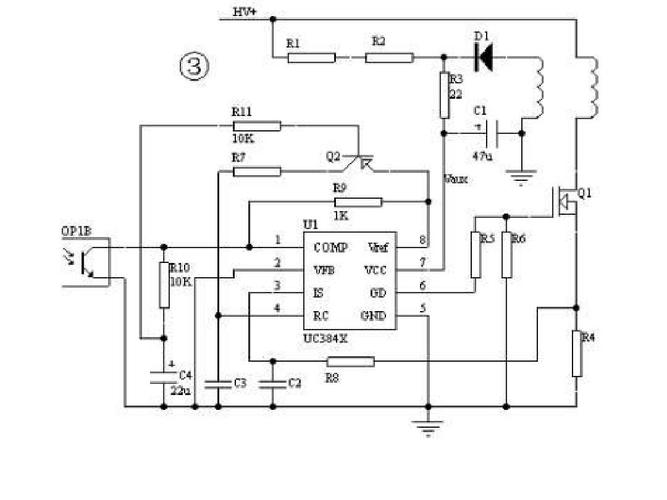
这本手册首先介绍了开关电源的基本原理和工作原理。通过图文并茂的方式,清晰地解释了开关电源的工作过程,帮助读者理解其内部结构和工作原理。无论你是初学者还是有一定经验的电子爱好胀娆都能够轻松理解其中的内容。
手册的第二部分涵盖了开关电源的设计和调试。从选择合适的元件开始,一直到设计电路和进行调试,手册详细地介绍了每个步骤和技巧。通过学习这些内容,读者可以掌握开关电源的设计和调试技能,从而更好地应用于实际项目中。
除了基础知识和设计技巧,手册还包含了一些实用的案例和故障排除方法。通过这些案例,读者可以学习到开关电源在实际应用中的一些常见问题和解决方法。无论是遇到了电路故障还是需要进行维护,读者都可以通过手册中的案例和方法找到解决方案。
最后,手册还提供了一些开关电源的常见问题解答和常用工具的介绍。这些内容可以帮助读者更好地理解开关电源的使用和维护,提高工作效率。
总之,开关电源手册是一本对于电子爱好者和电工工程师来说必备的工具书。无论你是想学习开关电源的基础知识,还是需要进行电路设计和故障排除,都可以从中获得帮助。不论你是初学者还是有一定经验的专业人士,这本手册都能够满足你的需求。
开关电源手册
开关电源手册
开关电源手册
下载地址
| 本地下载 | - MB 下载 |
评论(0)
